U.K. Serving all countries of the United Kingdom.

Radio oddity

Thread Tools
 
Search this Thread
 
Old Oct 29, 2023 | 06:06 PM
  #1 (permalink)  
Oldfogie's Avatar
Thread Starter
Joined: Jun 2023
Posts: 38
Likes: 7
From: County Durham
Default Radio oddity

I have a strnge phenomena which doesn't really bother me much but wondered whether it was unique? The faster I go the louder my radio gets, not exhorbiantly loud, but iitt is noticeable.
 
Reply
Old Oct 29, 2023 | 09:45 PM
  #2 (permalink)  
onehundred80's Avatar
Senior Member
Joined: Apr 2006
Posts: 25,432
Likes: 647
From: Ontario
Default Re: Radio oddity

Originally Posted by Oldfogie
I have a strnge phenomena which doesn't really bother me much but wondered whether it was unique? The faster I go the louder my radio gets, not exhorbiantly loud, but iitt is noticeable.
I think the volume increases as the cars speed increases just like the windshield wipers increase their speed as the cars speed increases.
 

Last edited by onehundred80; Oct 31, 2023 at 10:35 AM.
Reply
Old Oct 30, 2023 | 02:15 PM
  #3 (permalink)  
pizzaguy's Avatar
Administrator
Joined: Jun 2009
Posts: 13,953
Likes: 1,280
From: Fort Worth, Texas
Default Re: Radio oddity

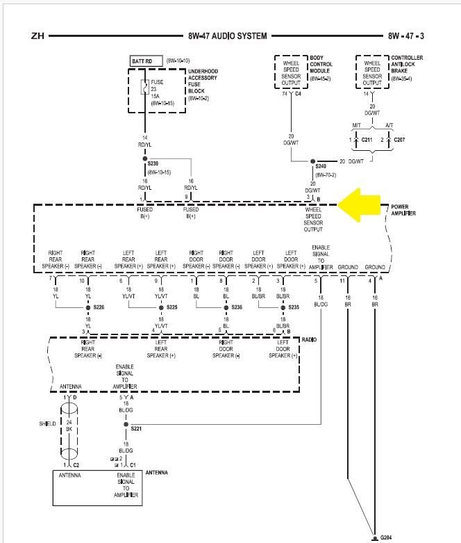
Speed sensitive volume is a feature they included, even tho four channel audio and a real equalizer would have been nice to have as well.
Anyway, the Brake Controller provided speed data to the amplifier for the sound system, that's what the wire the arrow points to does. You can upgrade to a better AM/FM head, if you leave the factory amp in there, the feature works with the new aftermarket heads. You can then do the four channel mod and get true four channel sound from the existing system (the amp in our cars is four channel, it's just that the factory head is two channel).




 
Reply
Old Oct 30, 2023 | 07:44 PM
  #4 (permalink)  
dcskmail's Avatar
Senior Member
Joined: Nov 2017
Posts: 1,103
Likes: 243
From: Marine, il 62061
Default Re: Radio oddity

Volume increases with speed to compensate for road & wind noise
 
Reply
Related Topics
Thread
Thread Starter
Forum
Replies
Last Post
kstewart
All Crossfires
8
Nov 4, 2020 09:16 AM
wolfiskingpin
Crossfire Roadster
10
Sep 8, 2012 12:27 PM
Road Dog
Crossfire Coupe
0
Apr 21, 2009 08:35 PM
rigamo
TSBs and How-To Articles
1
Dec 9, 2008 06:04 PM
Highlander
Audio, Video and Electronics
8
Aug 19, 2008 04:47 AM

Currently Active Users Viewing This Thread: 1 (0 members and 1 guests)
 



All times are GMT -4. The time now is 06:37 AM.